1 引言
眾所周知,控制系統已被廣泛使用,在其研究與發展上也已趨于完善,在工業生產過程中控制的應用也起到了使工程流程正常運轉的前提。液位控制是工業生產中的一種常見的控制,與上位機與下位機配合組成自動控制系統來自動地維持液位的高度,操作人員只需在操作室便可以觀測到水罐的儲水狀態,這樣不僅降低了生產的危險性,同時提升了工作的效率及簡便性。
2 控制系統裝置的介紹
雙容水箱液位控制實驗儀(如圖1所示)主要由2個柱形水箱(分為上水箱和下水箱),1 個貯水池,2 個磁力驅動泵,2 個出水口和幾個控制閥門組成,其中柱形水箱分別設有進水和出水閥門,并且兩個水箱之間有連接閥。貯水箱中有2 個出水口,分別與磁力泵1 和磁力泵2 相連。在實驗過程中,貯水箱中的水被磁力泵1抽出后經過控制閥門進入上水箱,然后通過出水閥門流入下水箱中,最后流回貯水箱中。水箱的進水流量和出水流量可通過控制閥門進行調節。特別地,上下水箱之間設有連接閥,通過調節連接閥的開度大小可以改變上水箱流入下水箱的水流量。磁力泵2的作用是為該控制系統提供干擾水位。

圖1 控制系統的結構圖
3 控制方案的選取和設計
基于雙容水箱系統的工程要求,當擾動無論是進入主回路還是副回路,都能進行有效迅速地克服,并且對系統的工作頻率有一定的要求,因此選取串級控制系統方案(其控制方案圖如圖2所示)能滿足工藝的要求。串級調節系統的特點[1]為:串級調節系統能迅速地克服進入副回路的干擾;由于副回路對象特性的改善,串級調節系統對進入主回路的干擾也有較強的克服作用;串級調節系統的副回路對非線性環節的補償具有魯棒性,能適應負荷和操作條件的變化,具有一定的自適應能力。
串級控制系統的設計需從副回路的選擇、主輔調節器的調節規律選擇、防止積分飽和和主輔調節器正反作用的選擇等多方面來考慮。從對象中能引出中間變量是設計串級系統的前提條件。
凡是設計串級控制系統的場合,對象特性總有較大的滯后,主調節器采用三作用PID控制規律[2]是必要的,而副回路是隨動回路,允許存在余差。從這個角度來講,副調節器不需要積分作用,一般只采用P作用。如果要加入微分作用,為了克服給定變化時所帶來的干擾,一定要采用“微分先行”的方式。對于調節器的正反作用的選擇,其原則是要使系統成為一個負反饋系統。

圖2 控制系統的方案圖
串級調節系統的結構特點是有兩個調節器,兩個變送器及一個調節閥,主調節器的輸出作為副調節器的給定,副調節器輸出到調節閥。當干擾進入副回路時,由于主、副調節器的共同作用,副調節器的給定值與測量值兩方面變化加在一起,加快了克服干擾的過程。因此,選擇串級控制系統對雙容水箱中的液位進行控制是比較理想的方案。
4 上位機MCGS組態軟件的介紹
組態軟件MCGS是一套32 位工控組態軟件,可穩定運行于Windows95/98/Me/NT/2000 等多種操作系統,集動畫顯示、流程控制、數據采集、設備控制與輸出、網絡數據傳輸、雙機熱備、工程報表、數據與曲線等諸多強大功能于一身,并支持國內外眾多數據采集與輸出設備,廣泛應用于石油、電力、化工、鋼鐵、礦山、冶金、機械、紡織、航天、建筑、材料、制冷、交通、通訊、食品、制造與加工業、水處理、環保、智能樓宇、實驗室等多種工程領域。MCGS組態軟件系統包括組態環境和運行環境兩個部分。
組態環境相當于一套完整的工具軟件,幫助用戶設計和構造自己的應用系統。運行環境則按照組態環境中構造的組態工程,以用戶指定的方式運行,并進行各種處理,完成用戶組態設計的目標和功能。MCGS 組態軟件所建立的工程由主控窗口、設備窗口、用戶窗口、實時數據庫和運行策略五部分構成,每一部分分別進行組態操作,完成不同的工作,具有不同的特性,如圖3所示。

圖3 MCGS工控組態軟件工程示意圖
5 控制系統的硬件組成及設備的選擇
5.1 水箱對象
對象由水罐、水泵、調節閥等幾部分組成:水箱是儲藏水的容器,上下水箱均采用高20cm的柱形水箱。貯水箱的作用是水泵為提供水源,并且為出水閥的出水儲水。
水箱里面的水是靠水泵從水源抽水而來的。水泵采用KSMP磁力驅動泵,型號為16CQ-8P。因為CQ型磁力泵結構緊湊,外形美觀,體積小,噪音低,運行可靠,使用維修方便。可廣泛用于化工、制藥、石油、電鍍、食品、國防、科研機構、冶金、染料等單位抽送酸、堿液、油類稀有貴重液、毒液、揮發性液體,以及循環水設備配套、過濾機配套。特別是易漏、易燃、易爆液體的抽送。防爆電動機選用此泵則更為理想設備。
本控制系統選用QS智能型電動調節閥,型號為QSVP-16K。
QSVP系列智能電動單座調節閥是QS智能電動調節閥系列產品之一,它由PLS智能型電動執行器與優質的國產閥門相組合構成,是—種高性能的調節閥,適用于各種不同壓力和溫度的流體和對泄漏要求高的場合。可廣泛應用于電力、冶金、石油、化工、醫藥、鍋爐、輕工等行業的自動控制系統中。電動執行機構接受4~20mA控制信號,行程為16mm,改變閥門的開度,同時將閥門開度的隔離信號反饋給控制系統,實現對壓力、溫度、流量、液位等參數的調節。其主要特點為配用PLS智能型直行程電動執行器,體積小、規格全、重量輕、推力大、操作方便,無調整電位器,可靠性高、噪聲小。
5.2 液位檢測與控制設備
為了監控水箱的水位,并且將液位信號轉化成4~20mA的電信號傳送到調節器,必須依靠一定的檢測設備來對水箱水位這個重要參數進行檢測。在這里選用KYB系列的壓力變送器,在其中選用測量范圍是0~5KPa,供電電壓為24VDC的型號—KYB600工業壓力變送器,其傳感器為隔離式擴散硅壓力傳感器,工作溫度為-25~+85℃,防爆類型為本安隔爆型。此壓力變送器被廣泛的應用于高溫、高壓、高振動和沖擊的測量介質,特別是在石油、化工等工業控制領域及設備配套行業等。
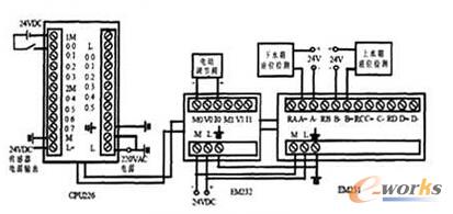
5.3 PLC設備
選用的PLC型號是FX2n-48MR可編程邏輯控制器,FX2n系列是FX系列PLC家族中最先進的系列 FX2n系列小型、高速、高性能,是FX系列是最先進的超級微型PLC。除了具有輸入輸出16~256點的一般用途,還有模擬量控制、定位控制等特殊控制,其外部接線圖如圖4所示。

圖4 PLC外部接線圖
6 基于組態軟件開發控制系統
在完成系統的硬件結構設計后,就可以用MCGS組態軟件對該系統進行組態,在系統的組態過程中,首先對所組態的控制系統進行分析,通過分析來建立所需的用戶窗口,具體組態過程如下:
(1)打開MCGS組態軟件,建立一個新的工程項目。
(2)畫面的設計與編輯。工程畫面制作是在用戶窗口內完成的,根據系統中所用到的硬件設備,在MCGS的設備工具箱中進行選取,然后以適當的大小放到合適的位置,讓系統中的物料流動構成一個閉合回路,以實現與操作人員之間的交互式界面。圖5為該液位控制系統的畫面圖。

圖5 液位控制系統的畫面圖
(3)定義變量。該步驟主要是完成實時數據庫的組態,實時數據庫是工程各個部分數據交換與處理的中心,它將MCGS工程的各個部分連接成為有機的整體。數據變量是構成實時數據庫的基本單元,建立實時數據庫的過程實際上就是定義數據變量的過程。定義數據變量主要包括:指定數據變量的名稱、類型、初始值和數值范圍,確定與數據變量存盤相關的參數等。本控制系統按照圖1控制系統的結構圖組態共建立了14個數據變量。
(4)動畫的連接。由圖像對象搭建而成的圖像界面是靜止不動的,需要對這些圖像對象進行動畫設計,真實的描述外界對象的狀態變化,達到過程實時監控的目的。MCGS 實現圖形動畫設計的主要方法是將用戶窗口中圖形對象與實時數據庫中的數據對象建立相關性連接,并設置相應的動畫屬性。在系統運行過程中,圖形對象的外觀和狀態特征,由數據對象的實時采集值驅動,從而實現了圖形的動畫效果。
(5)曲線顯示。在實際生產過程控制中,對實時數據、歷史數據的查看、分析是不可缺少的工作。但對大量數據僅做定量的分析還遠遠不夠,必須根據大量的數據信息,畫出曲線,分析曲線的變化趨勢并從中發現數據變化規律,曲線處理在工控系統中也是一個非常重要的部分。
(6)調節器參數整定畫面的編輯。該控制系統的主調節器和副調節器并沒有實在的實物,其邏輯功能完全用PLC來實現。
如果用戶想在運行環境下根據實際情況隨時需要調節器的參數,又如何實現呢?在MCGS組態軟件中,為您提供了大量的函數,可以根據您的需要靈活地進行運用。該部分的參數輸入框畫面的設置主要負責為PLC設備提供PID參數整定的數值,將輸入的數值直接送入PLC參與運算。
(7)工程整定。所謂控制器參數的整定就是按照已經確定的方案,求取使控制質量最好的控制器參數值。常用的整定方法[5]有衰減曲線法、臨界比例度法和經驗湊試法,通過比較選用了臨界比例度法來對控制器參數進行整定。一個自動控制系統的過渡過程或者控制質量,與被控對象、干擾形式與大小、控制方案的確定及控制器參數的整定有密切的關系。在控制方案、廣義對象特性、控制規律都已確定的情況下,控制質量就取決于控制器參數的整定。
7 結束語
本控制系統是以組態軟件為核心,利用組態軟件的強大的控制功能,實現了對雙容水箱液位串級控制系統液位的控制。配合下位機PLC作為調節器,由上位機直接發出控制信號給下位機進行操作經實驗測試本系統運行、調試極為方便,極大地提高了參數整定過程和工作效率。利用實用的工控組態軟件MCGS用戶界面友好便利,MCGS的動畫、曲線及各種圖形使數據顯示直觀形象,很好地完成了監控系統工程的任務。
核心關注:拓步ERP系統平臺是覆蓋了眾多的業務領域、行業應用,蘊涵了豐富的ERP管理思想,集成了ERP軟件業務管理理念,功能涉及供應鏈、成本、制造、CRM、HR等眾多業務領域的管理,全面涵蓋了企業關注ERP管理系統的核心領域,是眾多中小企業信息化建設首選的ERP管理軟件信賴品牌。
轉載請注明出處:拓步ERP資訊網http://m.sdyuan.com/
本文標題:基于組態軟件的液位控制系統設計
























