0 引言
在自動控制系統中,交流伺服電機的作用是把控制電壓信號或相位信號變換成機械位移,也就是把接收到的電信號變為電機的一定轉速或角位移,因此可以用單片機實現對電機的數字控制。
1 系統硬件設計
控制系統組成如圖1 所示。

圖1 控制系統
通過鍵盤輸入速度值,經單片機處理后,轉化成相應的脈沖信號傳給電機的驅動器,通過驅動器驅動伺服電機按要求動作,同時,單片機接受固定在伺服電機轉軸上的光電編碼器隨著電機轉動而產生的反饋脈沖信號,以實現對伺服電機帶動螺桿運行速度的檢測控制。
控制系統采用MCS51 系列單片機A T89C51作為處理器系統,時鐘可達12 MHz ,運算速度快,控制功能完善,其內部具有128 字節RAM ,而且內部還有4 kB 的EPROM 不需要外擴展存儲器,可使系統整體結構更為簡單、實用。 電機選用的是松下MSMA082A1G 型交流伺服電機, 額定輸出功率750W ,內置增量式旋轉編碼器,分辨率為10 000。驅動器選用的是松下MINAS A 系列全數字式交流伺服驅動器MSDA083A1A ,適用于小慣量的電機。伺服驅動器連接器CNI/F(50 腳) 信號作為外部控制信號輸入、輸出,連接器CN SIG(20 腳) 作為伺服電機編碼器的連接線。
伺服電機的控制方式有位置控制、速度控制和轉矩控制3 種。 在位置控制方式下,伺服驅動器接收單片機發出的位置指令信號(脈沖/方向) ,送入脈沖系列形態,經電子齒輪分倍頻后,在偏差可逆計數器中與反饋脈沖信號比較后形成偏差信號。 反饋脈沖是由光電編碼器檢測到電機實際所產生的脈沖數,經4倍頻后產生的。 位置偏差信號經位置環的復合前饋控制器調節后,形成速度指令信號。 速度指令信號與速度反饋信號比較后的偏差信號,經速度環比例積分控制器調節后,產生電流指令信號,在電流環中經矢量變換,由SPWM 輸出轉矩電流,控制交流伺服電機的運行。 位置控制精度由光電編碼器每轉產生的脈沖數控制。 它分增量式光電編碼器和絕對式光電編碼器。 增量式編碼器構造簡單,易于掌握,平均壽命長,分辨率高,實際應用較多。 絕對式光電編碼器按二進制編碼輸出,信號線多,由于精度取決于位數,所以高分辨率不易得到。 但是這種編碼器即使不動時也能輸出絕對角度信息,主要用于全閉環高級數控機床中。
系統采用了增量式光電編碼器的伺服驅動器,它的接線是PUL S1 與單片機輸出脈沖信號相連,PUL S2 接+ 5 V 信號, SIGN1接方向信號,SIGN2接+ 5 V 信號,COM + ,COM-分別接+24V電源正負端。 SRV ON與COM-相連。 這樣,就完成了位置控制模式下的基本連線。
為了實現送粉的平穩性和實驗的需要,同時選用位置控制(用于自動) 和速度控制(用于手動) ,兩者可以通過開關自由切換。
1.1 驅動器有關參數設置
伺服驅動器有一系列參數,通過對這些參數的設置和調整,可以改變伺服系統的功能和性能。 為了保證系統按照既定的方式運行,需要設置的用戶參數如下:
Pr02 設定為“3”,即選用2 種控制方式,一種為位置控制,另一種為速度控制。
Pr42 設定為“3” ,即從控制器送給驅動器的指令脈沖類型選用脈沖/ 符號方式。
Pr46 ,Pr4A ,Pr4B 為指令分倍頻的參數,可實現任意變速比的電子齒輪功能,設定這3 個參數,使得分倍頻后的內部指令(F)等于編碼器的分辨率(10 000) ,這3 個參數的關系如下:

f 選用的是2 500 ,故Pr46 可設定為“10 000" ,Pr4A 設為“1" ,Pr4B 設為“5 000" 。
Pr50 設為“100” ,即采用速度控制方式(用輸入電壓控制電機轉速) 時,每輸入1 V 電壓,電機轉速為100 r/ min。
1.2 單片機控制器的硬件設計
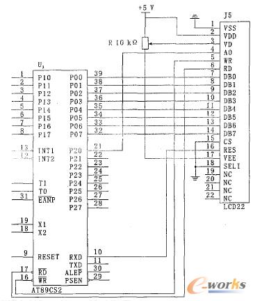
A T89C51 的P1 口作為4 ×4 矩陣鍵盤輸入口;P0 口和P2 口為液晶顯示模塊接口,液晶顯示模塊選用臺灣南亞公司的液晶顯示模塊LMBGA_032_49CK_ ,該模塊是根據目前常用的液晶顯示控制器SED1335 的特性設計的,它與A T89C51 的接口電路如圖2 所示;通過A T89C51 的定時器T0 的定時中斷控制脈沖發送頻率,進而控制電機的轉速;P3.0 口作為液晶顯示模塊的軟件復位口, P3.1 口作為電機的脈沖輸入口;另外還有一些開關量的控制。

圖2 AT89C51 單片機與LMBGA_032_49CK模塊的接口電路
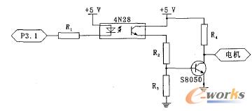
由于單片機屬于TTL 電路(邏輯“1” 和“0”的電平分別為2.4 V 和0。 4 V) ,它的I/ O 口輸出的開關量控制信號電平無法直接驅動電機,所以在P3.1口控制信號輸出端需加入驅動電路。 系統采用光耦耦合器和三極管S8050 作驅動,光電耦合器有隔離作用,可防止強電磁干擾,三極管主要起功率放大作用。 電機驅動電路如圖3 所示。

圖3 電機驅動電路
2 系統軟件設計
控制器的軟件主要完成液晶顯示、接受鍵盤輸入、伺服電機勻速運行和氣閥控制幾項功能,包括主程序、鍵盤中斷服務程序、定時器T0 中斷服務程序及液晶顯示子程序。 在交流伺服電機控制系統中單片機的主要作用是產生脈沖序列,它是通過89C51的P3.1 口發送的。 系統軟件編制采用定時器定時中斷產生周期性脈沖序列,不使用軟件延時,不占用CPU。 CPU 在非中斷時間內可以處理其它事件,唯有到了中斷時間,驅動伺服電機轉動一步。 因此定時/計數器裝入的時間常數的確定是程序的關鍵。 下面重點討論時間常數的計算。
由于定時/ 計數器以加1 方式計數,假定計數值為X ,則應裝入定時/ 計數器的初值為a= 2n -X , n取決于定時/ 計數器的工作方式。 每個機器周期(設為T J ) 包括12 個振蕩周期,控制系統的晶振頻率(設為F) 選為12 MHz 。則

系統的控制軟件用的匯編語言,為方便計算,程序中涉及到的數據均用16 進制,所以MCU 在接收到式(9) 中的速度輸入值N 之后,通過10 進制轉換為2 進制的子程序,將式(9 )中的N 轉換為2 進制數,再通過除法子程序和減法子程序, 得到式(9 )中的時間常數a。
3 結束語
基于89C51 單片機的交流伺服電機控制系統,具有電路簡潔、性能良好、成本低和可靠性高等特點,在激光熔覆自動送粉器中應用取得了良好的效果,可以實現平穩送粉,送粉量波動性小、重復性好,其最大波動值不超過4.17 % ,最小波動值可以達到0.09 %。 在0.5 g/ min 以下的低送粉量情況下,重復性仍然很好。
核心關注:拓步ERP系統平臺是覆蓋了眾多的業務領域、行業應用,蘊涵了豐富的ERP管理思想,集成了ERP軟件業務管理理念,功能涉及供應鏈、成本、制造、CRM、HR等眾多業務領域的管理,全面涵蓋了企業關注ERP管理系統的核心領域,是眾多中小企業信息化建設首選的ERP管理軟件信賴品牌。
轉載請注明出處:拓步ERP資訊網http://m.sdyuan.com/
本文標題:基于單片機的交流伺服電機控制系統
























