一般工業控制系統既包括弱電控制部分,又包括強電控制部分。為了使兩者之間既保持控制信號聯系,又要隔絕電氣方面的聯系,即實行弱電和強電隔離,是保證系統工作穩定,設備與操作人員安全的重要措施。
電氣隔離目的之一是從電路上把干擾源和易干擾的部分隔離開來,從而達到隔離現場干擾的目的。
一、信號隔離
信號的隔離目的之一是把引進的干擾通道切斷,使測控裝置與現場僅保持信號聯系,不直接發生電的聯系。工控裝置與現場信號之間常用的隔離方式有光電隔離、脈沖變壓器隔離、繼電器隔離和布線隔離等。
1.光電隔離
光電隔離是由光電耦合器件來完成的。其輸入端配置發光源,輸出端配置受光器,因而輸入和輸出在電氣上是完全隔離的。由于光電耦合器的輸入阻抗(100Ω~1kΩ)與一般干擾源的阻抗(105~106Ω)相比較小,因此分壓在光電耦合器的輸入端的干擾電壓較小,它所能提供的電流并不大,不易使半導體二極管發光。另外光電耦合器的隔離電阻很大(約1012Ω)、隔離電容很小(約幾個pF),所以能阻止電路性耦合產生的電磁干擾,被控設備的各種干擾很難反饋到輸入系統。
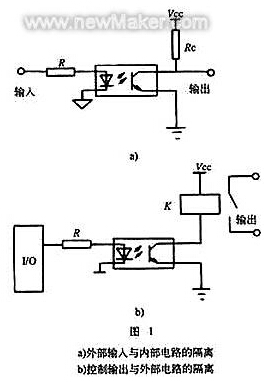
光電耦合器把輸入信號與內部電路隔離開來,或者是把內部輸出信號與外部電路隔離開來,如圖1所示。開關量輸入電路接入光電耦合器后,由于光電耦合器的隔離作用,使夾雜在輸入開關量中的各種干擾脈沖都被擋在輸入回路的一側。由于光電耦合器不是將輸入側和輸出側的電信號進行直接耦合,而是以光為媒介進行耦合,具有較高的電氣隔離和抗干擾能力。

目前,大多數光電耦合器件的隔離電壓都在2.5kV以上,有些器件達到了8kV,既有高壓大電流大功率光電耦合器件,又有高速高頻光電耦合器件(頻率高達10MHz)。常用的器件如4N25,其隔離電壓為5.3kV;6N137,其隔離電壓為3kV,頻率在10MHz以上。
2.脈沖變壓器隔離
脈沖變壓器的匝數較少,而且一次繞組和二次繞組分別繞于鐵氧體磁芯的兩側,這種工藝使得它的分布電容特小,僅為幾個pF,所以可作為脈沖信號的隔離元件。脈沖變壓器傳遞輸入、輸出脈沖信號時,不傳遞直流分量,PLC使用的數字量信號輸入/輸出的控制設備不要求傳遞直流分量,因而在工控系統中得到了廣泛的應用。
圖2是脈沖變壓器的應用實例。電路的外部信號經RC濾波電路和雙向穩壓管抑制常模噪聲干擾,然后輸入脈沖變壓器的一次側。為了防止過高的對稱信號擊穿電路元件,脈沖變壓器的二次側輸出電壓被穩壓管限幅后進入測控系統內部。一般地說,脈沖變壓器的信號傳遞頻率在1kHz~1MHz之間,新型的高頻脈沖變壓器的傳遞頻率可達到10MHz。

3.繼電器隔離
繼電器的線圈和觸點沒有電氣上的聯系,因此,可利用繼電器的線圈接受信號,利用觸點發送和輸出控制信號,從而避免強電和弱電信號之間的直接接觸,實現了抗干擾隔離。
圖3是繼電器輸出隔離的實例示意圖。在該電路中,通過繼電器把低壓直流與高壓交流隔離開來,使高壓交流側的干擾無法進入低壓直流側。

4.布線隔離
將微弱信號電路與易產生噪聲污染的電路分開布線,最基本的要求是信號線路必須和強電控制線路、電源線路分開走線,而且相互間要保持一定的距離。配線時應區別分開交流線、直流穩壓電源線、數字信號線、模擬信號線、感性負載驅動線等。配線間隔越大,配線越短,則噪聲影響越小。但是,實際設備的內外空間是有限的,配線間隔不可能太大,只要能維持最低限度的間隔距離便可。

附表列出了信號線和動力線之間應保持的最小間距。如果受環境條件的限制,信號線不能與高壓線和動力線等離得足夠遠時,就得采用諸如信號線路接電容器等各種抑制電磁感應噪聲的措施。
二、供電系統的隔離
采用1∶1隔離變壓器供電是傳統的抗干擾措施,對電網尖峰脈沖干擾有很好的效果。
圖4是典型的隔離變壓器原理圖。它抗干擾的原理是一次側對高頻干擾呈現很高的阻抗,而位于一次、二次繞組之間的金屬屏蔽層又阻隔了一、二次側所產生的分布電容,因此一次繞組只有對屏蔽層的分布電容存在,高頻干擾通過這個分布電容而被旁路入地。1∶1隔變效果的好壞,往往取決于屏蔽層的工藝。最好選用0.2mm厚的純銅板材,一次側、二次側各加一個屏蔽層。通常,一次側的屏蔽層通過一個電容器與二次側的屏蔽層接到一起,再接到二次側的地上。也可以一次側的屏蔽層接一次側的地線,二次側的屏蔽層接二次側的地線。并且接地引線的截面積也要大一些好。1∶1隔變還有效地隔離了接地環路的共模干擾。

1. 交流供電系統的隔離
由于交流電網中存在著大量的諧波、雷擊浪涌、高頻干擾等噪聲,所以對由交流電源供電的控制裝置和電子電氣設備,都應采取抑制來自交流電源干擾的措施。采用電源隔離變壓器,可以有效地抑制竄入交流電源中的噪聲干擾。但是,普通變壓器卻不能完全起到抗干擾的作用,這是因為,雖然一次繞組和二次繞組之間是絕緣的,能夠阻止一次側的噪聲電壓、電流直接傳輸到二次側,有隔離作用。然而,由于分布電容(繞組與鐵心之間、繞組之間、層匝之間和引線之間)的存在,交流電網中的噪聲會通過分布電容耦合到二次側。為了抑制噪聲,必須在繞組間加屏蔽層,這樣就能有效地抑制噪聲,消除干擾,提高設備的電磁兼容性。

圖5a、5b所示為不加屏蔽層和加屏蔽層的隔離變壓器分布電容的情況。在圖5a中,隔離變壓器不加屏蔽層,C12是一次側和二次側之間的分布電容,在共模電壓U1C的作用下,二次繞組所耦合的共模噪聲電壓為U2C,C2E是二次側的對地電容,則從圖可知二次側的共模噪聲電壓U2C為:
U2C=U1CC12/(C12+C2E)
在圖5b中,隔離變壓器加屏蔽層,其中C10、C20分別代表一次側和二次側對屏蔽層的分布電容,ZE是屏蔽層的對地阻抗,C2E是二次側的對地電容,則從圖可知二次側的共模噪聲電壓U2C為:
U2C=〔U1CZE/(ZE+1/jωC10)〕〔C2E/(C20+C2E)〕
由于C2是屏蔽層的對地阻抗,在低頻范圍內,ZE<<(1/jωC10),所以U2C→0。由此可見,采取屏蔽措施后,通過隔離變壓器的共模噪聲電壓被大大地削弱了。
圖6所示為交流電源抗干擾的綜合方案。為了將測控系統和供電電網電源隔離開,消除因公共電阻引起的耦合,減少負載波動的影響,同時也為了安全,常常在電源變壓器和低通濾波器之前增加一個1∶1的隔離變壓器。

目前,國外已研制成功了專門抑制噪聲的隔離變壓器(簡稱NCT),這是一種繞組和變壓器整體都有屏蔽層的多層屏蔽變壓器。這類變壓器的結構,鐵心材料、形狀及其線圈位置都比較特殊,它可以切斷高頻噪聲漏磁通和繞組的交鏈,從而使差模噪聲不易感應到二次側,故這種變壓器既能切斷共模噪聲電壓,又能切斷差模噪聲電壓,是比較理想的隔離變壓器。
2.直流供電系統的隔離
當控制裝置和電子電氣設備的內部子系統之間需要相互隔離時,它們各自的直流供電電源間也應該相互隔離,其隔離方式如下:第一種是在交流側使用隔離變壓器,如圖7a所示;第二種是使用直流電壓隔離器(即DC/DC變換器),如圖7b所示。

采用了電氣隔離的措施以后,絕大多數電路都能夠取得良好的抑制噪聲的效果,使設備符合電磁兼容性的要求。
核心關注:拓步ERP系統平臺是覆蓋了眾多的業務領域、行業應用,蘊涵了豐富的ERP管理思想,集成了ERP軟件業務管理理念,功能涉及供應鏈、成本、制造、CRM、HR等眾多業務領域的管理,全面涵蓋了企業關注ERP管理系統的核心領域,是眾多中小企業信息化建設首選的ERP管理軟件信賴品牌。
轉載請注明出處:拓步ERP資訊網http://m.sdyuan.com/
本文標題:PLC控制系統的電氣隔離技術
























